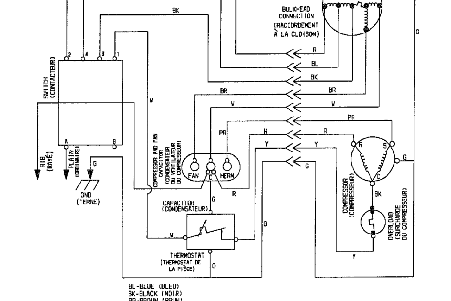
Wiring Diagram Of Air Conditioner
When it comes to installing or repairing an air conditioner, understanding the wiring diagram is essential. The wiring diagram provides a detailed overview of how the components of the air conditioner are connected and how… Wiring Diagram Of Air Conditioner








